<{在线配资服务}>草甘膦节能生产方法揭秘,含具体步骤及原料添加方式{在线配资服务}>

1.本发明属于草甘膦生产技术领域,具体地,涉及一种草甘膦的节能生产方法。
背景技术:
2.草甘膦是一种灭生性有机磷除草剂,现阶段主要合成路线是以亚氨基二乙酸为原料的合成路线,亚氨基二乙酸与甲醛、亚磷酸通过缩合反应生成双甘膦,然后双甘膦发生氧化反应合成草甘膦;
3.双甘膦发生氧化反应生成草甘膦的方法一般采用催化氧化法,选用氧气或者空气作为氧化剂,在不同催化剂下生成草甘膦的反应为催化氧化法,通过催化氧化双甘膦的反应工艺得到草甘膦母液,草甘膦母液中草甘膦的质量含量大约为0.50%,氧气的质量含量大约为1.83%,溶剂水的质量含量大约为97.03%;
4.由草甘膦母液的含量分析可知,草甘膦含量较低,而溶剂水的质量含量大约为97.03%,如果使用传统的蒸汽蒸发脱水结晶,能耗较大,生产成本高。
技术实现要素:
5.为了解决背景技术中提到的技术问题,本发明的目的在于提供一种草甘膦的节能生产方法。
6.本发明的目的可以通过以下技术方案实现:
7.一种草甘膦的节能生产方法,包括以下步骤;
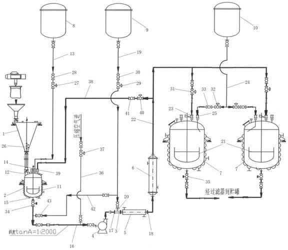
8.m1、向反应釜中加入亚氨基二乙酸、盐酸和亚磷酸,搅拌并升温至110-125℃,然后加入甲醛,恒温搅拌5h,过滤干燥后得双甘膦;
9.m2、向氧化釜中加入水、双甘膦和活性炭,搅拌并升温至90-100℃,活性炭作为催化剂,向氧化釜中通入氧气(包括氧气源和分离器分离出的氧气两部分组成)进行氧化反应草甘膦生产方法,取样分析氧化釜中双甘膦的含量小于等于1%时草甘膦节能生产方法揭秘,含具体步骤及原料添加方式,停止通入氧气,该氧化反应过程中双甘膦迅速被氧化,过滤收集得到的草甘膦母液;
10.m3、将草甘膦母液导入闪蒸器中,设定温度为60℃和压力为0.1mpa的条件下闪蒸10-20min,分离得到混合气体和草甘膦溶液,将混合气体通入到分离器中,分离得到氧气(氧气来源于氧化釜氧化过程中,未充分接触活性炭导致未参与氧化反应的过量溶解氧),然后将氧气通入氧化釜中回用,将草甘膦溶液加入加热器中,系统刚运行时加热器的热源是从外部输入的额外蒸汽,额外蒸汽经过加热器的壳程进行冷凝放热,加热器管程内的草甘膦溶液吸收来自蒸汽的冷凝潜热,草甘膦溶液被加热至70℃后导入蒸发器,设定温度为70℃和压力为0.03mpa的条件下蒸发1-2h,得到蒸汽a和草甘膦浓缩液,然后将草甘膦浓缩液导入蒸发沉降室,设定温度为70℃的条件下蒸发沉降4-8h,分离出蒸汽b以及结晶后的固体草甘膦成品;
11.m4、将蒸汽a和蒸汽b混合后经压缩机压缩,得到高温高压的蒸汽c,将蒸汽c作为热介质通入加热器的壳程中,作为对草甘膦溶液加热的一部分热源。
12.进一步地,步骤m1中所述亚氨基二乙酸、盐酸、亚磷酸和甲醛的摩尔比为1:1.4:1.3:1.3。

13.进一步地,步骤m2中所述水、双甘膦和活性炭的质量比为12:1:0.01-0.10。
14.进一步地,步骤m4中所述压缩机的压缩比为1.8,利用压缩机提高蒸汽c的温度,提高了加热器的加热效率。
15.本发明的有益效果:
16.首先,本发明利用闪蒸器、加热器、蒸发器和蒸发沉降室等一系列装置用于提纯草甘膦母液,其中闪蒸器用于分离草甘膦溶液和混合气体;加热器用于加热草甘膦溶液;蒸发器用于草甘膦溶液蒸发出蒸汽;蒸发沉降室用于分离蒸汽和结晶后的草甘膦成品,这套装置中加热器需要消耗大量高温蒸汽,本发明将蒸发器和蒸发沉降室蒸发得到的蒸汽通入压缩机中升温升压后作为加热器的一部分热源,充分利用了热资源,降低了能耗和生产成本。
17.然后,本发明将草甘膦母液通过闪蒸器分离出混合气体通过分离器处理,得到纯净的氧气,将氧气通入氧化釜中回用,充分利用了资源,降低了生产成本。
具体实施方式
18.下面将结合本发明实施例,对本发明实施例中的技术方案进行清楚、完整地描述,显然,所描述的实施例仅仅是本发明一部分实施例,而不是全部的实施例。基于本发明中的实施例,本领域普通技术人员在没有作出创造性劳动前提下所获得的所有其它实施例,都属于本发明保护的范围。
19.实施例1
20.草甘膦的节能生产步骤:
21.m1、向反应釜中加入亚氨基二乙酸、盐酸和亚磷酸,搅拌并升温至110℃,然后加入甲醛,恒温搅拌5h,过滤干燥后得双甘膦,其中,氨基二乙酸、盐酸、亚磷酸和甲醛的摩尔比为1:1.4:1.3:1.3;
22.m2、向氧化釜中加入质量比为12:1:0.01的水、双甘膦和活性炭,搅拌并升温至90℃,向氧化釜中通入氧气进行氧化反应,取样分析氧化釜中双甘膦的含量,测得数据为0.98%,停止通入氧气,过滤收集得到草甘膦母液;
23.m3、将草甘膦母液导入闪蒸器,设定温度为60℃和压力为0.1mpa的条件下闪蒸10min草甘膦生产方法,分离得到混合气体和草甘膦溶液,将混合气体通入到分离器中,分离得到氧气,然后将氧气通入氧化釜中回用,将草甘膦溶液加入加热器中加热至70℃,然后导入蒸发器,在温度70℃和压力0.03mpa条件下蒸发1h,得到蒸汽a和草甘膦浓缩液草甘膦节能生产方法揭秘,含具体步骤及原料添加方式,将草甘膦浓缩液导入蒸发沉降室,在70℃的条件下蒸发沉降4h,得到蒸汽b和草甘膦成品;
24.m4、将蒸汽a和蒸汽b混合后经压缩机压缩,压缩机的压缩比为1.8,得到高温高压的蒸汽c,将蒸汽c作为热介质通入加热器的壳程中。
25.实施例2
26.草甘膦的节能生产步骤:
27.m1、向反应釜中加入亚氨基二乙酸、盐酸和亚磷酸,搅拌并升温至120℃,然后加入甲醛,恒温搅拌5h,过滤干燥后得双甘膦,其中,氨基二乙酸、盐酸、亚磷酸和甲醛的摩尔比为1:1.4:1.3:1.3;
28.m2、向氧化釜中加入质量比为12:1:0.06的水、双甘膦和活性炭,搅拌并升温至96℃,向氧化釜中通入氧气进行氧化反应,取样分析氧化釜中双甘膦的含量,测得数据为1.0%,停止通入氧气,过滤收集得到草甘膦母液;

29.m3、将草甘膦母液导入闪蒸器,设定温度为60℃和压力为0.1mpa的条件下闪蒸16min,分离得到混合气体和草甘膦溶液,将混合气体通入到分离器中,分离得到氧气,然后将氧气通入氧化釜中回用,将草甘膦溶液加入加热器中加热至70℃,然后导入蒸发器,在温度70℃和压力0.03mpa条件下蒸发2h,得到蒸汽a和草甘膦浓缩液,将草甘膦浓缩液导入蒸发沉降室,在70℃的条件下蒸发沉降6h草甘膦生产方法草甘膦节能生产方法揭秘,含具体步骤及原料添加方式,得到蒸汽b和草甘膦成品;
30.m4、将蒸汽a和蒸汽b混合后经压缩机压缩,压缩机的压缩比为1.8,得到高温高压的蒸汽c,将蒸汽c作为热介质通入加热器的壳程中。
31.实施例3
32.草甘膦的节能生产步骤:
33.m1、向反应釜中加入亚氨基二乙酸、盐酸和亚磷酸,搅拌并升温至125℃,然后加入甲醛,恒温搅拌5h,过滤干燥后得双甘膦,其中,氨基二乙酸、盐酸、亚磷酸和甲醛的摩尔比为1:1.4:1.3:1.3;
34.m2、向氧化釜中加入质量比为12:1:0.10的水、双甘膦和活性炭,搅拌并升温至100℃,向氧化釜中通入氧气进行氧化反应,取样分析氧化釜中双甘膦的含量,测得数据为0.99%,停止通入氧气,过滤收集得到草甘膦母液;
35.m3、将草甘膦母液导入闪蒸器,设定温度为60℃和压力为0.1mpa的条件下闪蒸20min,分离得到混合气体和草甘膦溶液,将混合气体通入到分离器中,分离得到氧气,然后将氧气通入氧化釜中回用,将草甘膦溶液加入加热器中加热至70℃,然后导入蒸发器,在温度70℃和压力0.03mpa条件下蒸发2h,得到蒸汽a和草甘膦浓缩液,将草甘膦浓缩液导入蒸发沉降室,在70℃的条件下蒸发沉降8h,得到蒸汽b和草甘膦成品;
36.m4、将蒸汽a和蒸汽b混合后经压缩机压缩,压缩机的压缩比为1.8,得到高温高压的蒸汽c,将蒸汽c作为热介质通入加热器的壳程中。
37.对比例1:将实施例1中步骤m4删除,其余步骤及原料用量保持不变。
38.对比例2:将实施例2中步骤m4删除,其余步骤及原料用量保持不变。
39.对比例3:将实施例3中步骤m4删除,其余步骤及原料用量保持不变。
40.测量实施例1-实施例3和对比例1-对比例3的生产过程中的电能消耗(数据来自本厂年产草甘膦的生产线),计算实施例1和对比例1、实施例2和对比例2、实施例3和对比例3的节电效率如表1所示:
41.表1
42.43.从表1中的数据可以得出:本发明的草甘膦的节能生产方法能够显著节约厂区电能消耗,平均节电率为22.57%。
44.在说明书的描述中,参考术语“一个实施例”、“示例”、“具体示例”等的描述意指结合该实施例或示例描述的具体特征、结构、材料或者特点包含于本发明的至少一个实施例或示例中。在本说明书中,对上述术语的示意性表述不一定指的是相同的实施例或示例。而且,描述的具体特征、结构、材料或者特点可以在任何的一个或多个实施例或示例中以合适的方式结合。
45.以上内容仅仅是对本发明所作的举例和说明,所属本技术领域的技术人员对所描述的具体实施例做各种各样的修改或补充或采用类似的方式替代,只要不偏离发明或者超越本权利要求书所定义的范围,均应属于本发明的保护范围。


